Takođe mislim da je tahogenerator problem.
Popravka veš mašine-saveti
takodje,slazem se sa ninoslavom spulna tahogeneratora treba prikazivati otpor,kvar moze biti i ako tahogenerator ima otpor ali umanjen nego sto treba,ali ipak verujem da je skroz u prekidu pozdrav
Pozdrav svim majstorima. Na veš mašini Končar M 400 otišao lager i semering i od posledica toga pregoreo termostat, slično kao na slici 1( nisam imao čime da slikam a ova slika skinuta sa neta).
Majstor je to zamenio naplatio i otišao. Mašina posle toga ne može da greje vodu. Ponovo se zove majstor, koji je obećao da će doći. Majstor se više ne javlja na tel i izgleda ne želi više da dođe.
Situacija je sledeća: Ubačen je stari i neorginalan termostat. Kupujemo novi koji izgleda kao na slici 2. Sada je problem kako spojiti žice. Sada je spojeno kao na slici 3. Međutim opet izgleda kao da ne radi kako treba. Ako neko zna kako treba spojiti žice na termostatu. Unapred hvala!
Pozdrav majstorima za veš mašine.Imam mašinu za veš ZANUSSI ZWF155, izvršio sam zamjenu grijača i nakon toga uključio sam istu da radi onako naprazno bez veša.Primila vodu uredno ,grijač je zagrijao vodu sve uredno i kad sam prebacio na centrifugu da izbaci vodu neće tu radnju sad da odradi, ona nastavlja normalno okretanje.Napominjem da je prije zamjene grijača sve radnje odradjivala uredno.Zamolio bih poštovane članove ako znaju u čemu bi bio problem da mi pomognu savjetom.
Pozdrav svima. Zamolio bih vas za savjet. Naime, sljedeće je počelo da s dešava sa gore navedenom veš mašinom: na koji god program da je postavimo ona pere minimum 2 sata, takođe i kada se postavi da pere na 30C dešava se da se odjeća skupi što se prije nije dešavalo. Pošto nisam stručan u vezi ovog bio bih zahvalan za bilo kakav savjet.
Hvala. Pozdrav.
koliko sam shvatio masina pregreva vodu.proveri NTC,sa unimerom ,trebalo bi da bude oko 5 kilo omma,na sobnoj temperaturi .to znaci da sad ako je masina prazna bez vode ,slobodno ispitaj koji je vrednost na NTC.
Tek sada vidim da ima nova strana, pa nisam ni znao da ima odgovora - uspeo sam da navatam jednog voljnog majstora koji je pregledao mašinu i ništa konkretno nije utvrdio - sumnja na motor da je negde probio ali mu nije jasno kako nekad radi ok a nekada ne, tvrdi da taj tahogenerator nije u kvaru kontrolisao ga je, jedino što je uradio to je da je očistio motor detaljno i kontrolisao četkice, modul, vadio taj taho tj nesto otvarao i njega kontrolisao i neznam šta još i od tada i za sada radi pravilno. Glavni sumnjivi deo ostao je motor ai serviser mi je rekao da greška F 9 znači da je nešto vezano za motor i može biti bilo šta na motoru: četkice taj taho... itd a motor je kolektorski, sve u svemu dijagoza motor je u najavi zamena kada konačno prestane da radi.
Pozdrav
Treba mi šema (i dijagram po mogućstvu) programatora gorenje EMP 303.old, još kad bi neko imao jedan za prodati bilo bi sjano.
trebalo bi da zamenim lezajeve i poceo sam da skida poklopac na ves masini, i ne mogu da skinem samo jos jedan deo(fotografija 1 i 2)..na grejacu ima buksnu a ovde navareno i zalepljeno..da li neko moze da mi kaze kako se ovo skida?
i kako se skida ovaj deo na kome ide kais?jer sam odvio sraf ali ovak krug ne izlazi, fotograf 3
Ako pokidaš tu žicu(koja ustvari nije žica nego cev-kapilarni termostat)napravićeš više troška nego da si zvao majstora...
sta mi je ciniti?
Pozdrav
Treba mi šema (i dijagram po mogućstvu) programatora gorenje EMP 303.old, još kad bi neko imao jedan za prodati bilo bi sjano.
Trebalo bi da je ovo(a na tavanu možda ima i ceo pg)
sta mi je ciniti?
Taj kapilar je hartletovan na jedan limeni šešir koji treba da se izvadi iz gume,remenica se na blago cimanje tamo-amo relativno lako svlači sa osovine...
da , to je .hvala puno.Ima li ceo programator?Koja je cena?
kapa wrote:sta mi je ciniti?
Taj kapilar je hartletovan na jedan limeni šešir koji treba da se izvadi iz gume,remenica se na blago cimanje tamo-amo relativno lako svlači sa osovine...
uspeo sam:)mora sam malo da skinem lepka i silikona koji mi je otezavao posao..ali cim sam skinuo lepak i malo gumu pomeri sa srafcigerom sa strane i vidim da je guma prekrivala lim koji je unutra i sa srafcigerom zagrnem malo gumu i uvucem ga malo unutra i poceo polako da izlazi:)i malo sa jedne malo sa druge i izadje:)
Hvala ti..
e sad saljem slike da li moze da se radi i da se stavlja novi lager sobzirom kako izgleda, ovaj deo gde ulazi lezaj izgleda kao da je los (to su mi prve dve slike) da li moze da se radi, jer su vrhovi okrunjeni?i da li ce semering da zatvori lager i zastiti?
A i kad sam otvorio i izvadio bubanj iz ovog lima(poklopca kazana) lezaj nisam ni izbijao iz lezista nego je sam ispao, da li je to normalno? i semering je bio zaliven silikonom i lezaj ima luft bar 1 do 2mm i em on klapara u sredini gde ulazi osovina bubnja em klapara u leziste koje ulazi u kazan i cini mi se da je majstor koji mi radio masinu pre godinu dana stavio manji lezaj od rupe u koju treba da udje..i semering je obliven silikonom da drzi..valjda ne moze da se smanji lager:)ili da se rasiri rupa u koju ulazi lager?i semering da se smanji?
slika 8 i 9 ,a da li mozda ima lezaj koji je uzih dimenzija kako bi vise usao unutra a siri da bi mogao da se napne o zidove kazana? i ovaj deo sto se stavlja na lager (semering-ako sam pogodio da se tako zove) da li je on od gume,jer ovaj sto ja imam je od tvrdje gume (slika 4)?i da li on moze da bude siri kako bi usao u otvor a da bude manji kako bi vise usao unutra u leziste i zastitio lezaj?
A lezaj koji je na spoljnoj strani kazana ok ne klapara i dobro stoji mislim da on ne treba da se menja. da li moze samo lezaj koji je unutra da se kupi ili se kupuju u paru?
marka lagera je viclion 6203z je ovaj sto je ispao a ovaj a i onaj sto unutra je isto viclion 6203z. tj oba imaju iste oznake.
Hvala
Nisi slikao osovinu,da li i na njoj ležaj ima lufta?
Nisi slikao osovinu,da li i na njoj ležaj ima lufta?
Hvala na ukazu..
posto ja nemam iskustva..osovina kod bubnja ima siri deo i na njega ulazi semering, a i kad semering i lager gurnem do kraja oni su razdvojeni,jer semering ide do kraja,a lezaj ide do onog dela sto je siri..semering kad gurnem do kraja on nema luft ali i ne nabija se tesko na osovinu..a lezaj on kao da malo klima, ne znam da li je to ok?
Koliko se vidi sa slika,ovo je malo žešća havarija,mašina je dugo radila sa ležajevima u koje je prodrla voda,ako zamenite ležajeve i semering to će biti kratkog veka sve i da stavite najkvalitetnije ležajeve.Razlog je to što prednji ležaj ima lufta i na osovini i u kućištu i sam semering u takvom režimu rada ne može dugo da zadrži vodu a kada voda prodre u ležaj zna se šta sledi...
Rešenje bi bilo da neki spretan majstor strugar vrati gojenjem te ležajne mere u tolerenciju ali ti majstori su jako ugrožena vrsta na ovim prostorima-praktično u izumiranju...
Hvala..
koliko sam ukapirao,da se leziste u bubnju istrugalo i napravilo vecu rupu od fabricke?i da se osovina istrugala i ne pase ni jedna mera?
i to znaci da od ovog nema nista?
da li postoji opcija da se kupi samo poklopac tj poklopac bubnja?ili ceo bubanj i koliko bi to kostalo?mada verujem da je to tesko nac..
Знам мајстора који би могао да навари ту осовину и да је после оструже на меру за лежај. Е сад шта је јефтиније то не знам.
Знам мајстора који би могао да навари ту осовину и да је после оструже на меру за лежај. Е сад шта је јефтиније то не знам.
koliko bi to kostalo da uradi, od prilike, pa da vidim koliko je sa tom opcijom a kolko sa kupovinom poklopca i osovine?
Надам се да ће се мајстор сам јавити пошто је ту на форуму па ће рећи да ли је то могуће или је то само моја фантазија.
Pre nekoliko dana nam je otisao grejac na vec masini Gorenje WA610161. Posto nisam imao vremena da sam menjam, kupujem itd.....moji su zvali majstora. Dosao majstor zamemnio grejac. Drugi dan ukljucili masinu i cuje se voda da negde curi, na brzinu je otvorimo kada voda sisti sa gume grejaca, i sve slijevalo po kontaktima motora i po motoru. Dosao majstor ponovo i probao da je ukljuci ,dotegao grejac i probali da je upalimo, ona pocne odmah centrifugu i to u najvecoj brzini ,bez postepenog ubrzavanje, vec odmah krene maksimalnu brzinu. Kaze majstor otisla sada i ploca, tipa jos 60-70 EUR, E tu sam malo popiz..... . Odslucih da sam skinem stampanu plocu i da proverim. Koliko vidim nijedan kondenzator nije nabubrio . Molim vas za savet sta da proverim i sta mislite da je otislo na stampanoj ploci. Hvala unapred svima.
Ako je voda išla po motoru moguće da je tahogenerator pobrljavio...
Ako je voda išla po motoru moguće da je tahogenerator pobrljavio...
A u principu jeste, ali mislim da je samo dole po kontaktima e. Dijagnostika je majstoru pokazala da su cetkice motora, ali majstor je odmah rekao da je elektronika otisla. Opet mislim ako su cetkice da motor ne bi radio uopste, a on vrti kao lud. Najgore je kako da proverim da li tahogenerator brljavi, jer nemam drugi, a i elektroniku nemam drugu ga probam. Nasao sam preko oglasa neku za 2.500,00 RSD. Sta mislite , da kupujem drugu elektroniku sa rizikom da bacim pare ili predlazete jos neku proveru. Hvala za brz odgovor i pomoc.
Pozdrav svima.
Da ne otvaram novu temu, upitat ću ovdje.
Već sam pisao na Forumu kako u stanu imamo ogromnih problema s kamencem.
Veš-mašina je par puta bila začepljena (dovod).
Sad je to riješeno, međutim sad stalno prima vodu.
Neovisno da li je upaljena ili ugašena - prima vodu.
Pretpostavljam da je u pitanju el. ventil.
Rastavio sam sve, međutim ventili su blindirani (dakle, ne mogu ih rastaviti da ih pročistim).
Da li ima načina za popravak ovog kvara (sem novog ventila)?
Mašina je Candy Alise (perilica-sušilica).
Hvala
Stariji ventili su mogli da se otvore,ovi noviji su zalepljeni ,nisu ni skupi...
Mozda nekome pomogne - odneo sam motor kod servisera i on je proverom tipovao tahogenerator tj doticni nije imao odgovarajuci otpor stavio novi i masina za sada radi.
Cestitam majstori: ninoslav023, Ivanflash84 i miroslav zec 123- bili ste u pravu.
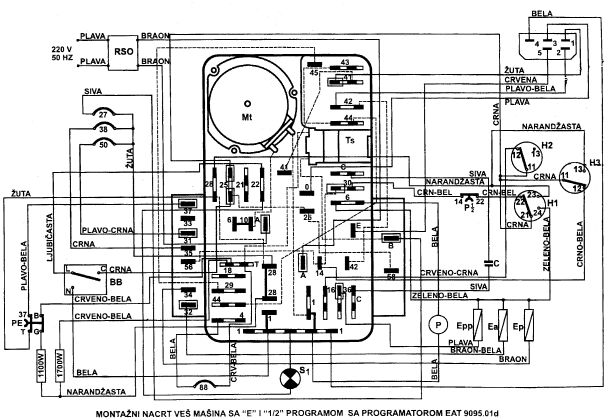
Gorenje, programator PG 701- 02 Sa programom E i polovinom vode.
Nigde ne mogu da nadjem tu semu, najvise lici sema 701-01
Sve radi odlicno, dok ne dodje do programa za omeksavanje. (
I iskuvavanje belog vesa i pranje sarenog na 40 stepeni.
Zavrsi se program 7 (ispiranje), uzme zadnju vodu na tom programu i uzme sredstvo za omeksavanje. Zatim programator prebaci tacno na program 8 i tada stane motoric programatora. Dalje se nista ne desava.
Kad prespojim termostat od 40 stepeni(koji je otvoren) programator ponovo krene. Ne znam dali on treba da bude normalno otvoren ili normalno zatvoren?
Ako je on normalno otvoren( na hladnoj vodi), sto mi je malo nelogicno, jer motoric PG dobija napajanje preko njega, u cemu je onda problem? Zasto motoric programatora staje?
Najvise me interesuje dali je termostat od 40 stepeni normalno otvoren ili zatvoren, da znam dali da ga mnejam ili da trazimo kvar dalje.
Unapred hvala !

Tahogenerator se nalazi na osovini motora vidi se kad se otvori masina sa
zadnje strane.Ima dve zice najcesce zute.Imao sam slucaj da je stator tahogeneratora
otpao i tako se masina ponasala.Cene se krecu od 5-20 evra.